自清洗过滤器ELC-FC-U

技术参数
- 单台处理水量:45-800m3/h
- 最大工作压力:0.1-1.6Mpa
- 过滤器清洁时的压力损失:≤0.018Mpa
- 最高工作水温:95℃
- 过滤精度范围:10-3000μm
- 自清洗所需水量:<1%
- 自清洗时间:10-60秒
- 自清洗控制方式:压差、时间及手动
- 电控方式:交流三相380V/ 50Hz
- 控制界面:数显、旋钮、开关
- 滤网类型:316L编织网、楔形网
尺寸对照表


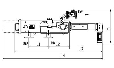
安装图

- 上一篇:自清洗过滤器ELC-GC-US
- 下一篇:自清洗过滤器ELC-EC-D




分享成功还有机会获得精美礼品哦